Honda GX 620 wie ausschalten ?
RE: Honda GX 620 wie ausschalten ?
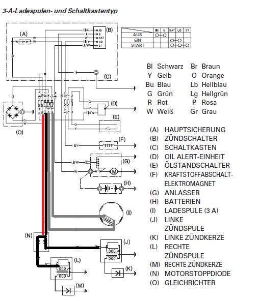
Steht doch im Schaltplan die Farbe dran. Kann ich leider im Scan nicht erkennen.
-
SLR McLaren
- Beiträge: 65
- Registriert: 04.12.2010, 13:52
- Wohnort: Frankfurt
Honda GX 620 wie ausschalten ?
Also im Schaltplan steht zwar die Farbe in der Legende aber nicht an der Leitung.
Es kann ja auch eh nur ein Kabel sein.
Oben kommen 2 heraus.
Dann muss ich das halt ausprobieren.
Die Kabel sind beide grünlich.
SLR McLaren
Es kann ja auch eh nur ein Kabel sein.
Oben kommen 2 heraus.
Dann muss ich das halt ausprobieren.
Die Kabel sind beide grünlich.
SLR McLaren
Qualität zu kaufen ist die Beste Art des Sparens.
Honda GX 620 wie ausschalten ?
was steht denn da?
- Dateianhänge
-
- farbe.jpg (99.04 KiB) 816 mal betrachtet
-
SLR McLaren
- Beiträge: 65
- Registriert: 04.12.2010, 13:52
- Wohnort: Frankfurt
Honda GX 620 wie ausschalten ?
Ah Blau.
Stimmt du hattest recht.
In der Anleitung kann man es erkennen.
Ich dachte da steht nichts, weil ich auch auf dem scan geschaut hatte.
Also in der Anleitung geht ein Kabel zu J und eins zu N. N ist Blau und J ist nach der Anleitung Rot.
Also müsste ich das Blaue Kabel an Masse schließen und er geht aus ?
Hoffentlich funktioniert das auch.
SLR McLaren
Stimmt du hattest recht.
In der Anleitung kann man es erkennen.
Ich dachte da steht nichts, weil ich auch auf dem scan geschaut hatte.
Also in der Anleitung geht ein Kabel zu J und eins zu N. N ist Blau und J ist nach der Anleitung Rot.
Also müsste ich das Blaue Kabel an Masse schließen und er geht aus ?
Hoffentlich funktioniert das auch.
SLR McLaren
Qualität zu kaufen ist die Beste Art des Sparens.
Honda GX 620 wie ausschalten ?
Blau? Sah eher aus wie "?/R", aber wenn du das im original als Blau lesen kannst wird das wohl so sein. Wir reden von der Bezeichnung, die in dem roten Kreis steht, um jeder Verwechslung vorzubeugen
-
SLR McLaren
- Beiträge: 65
- Registriert: 04.12.2010, 13:52
- Wohnort: Frankfurt
Honda GX 620 wie ausschalten ?
Ja genau,
In dem Kreis steh Bl/R
Un das Kabel, was bei N abbiegt hat Bl da stehen.
Also ich verbinde das Blaue Kabel mit einem Schalter und auf der anderen Seite des schater machemich ein Kabel und löte es z.B. an das chassis oder an den Motorblock.
Dann müsste er doch ausgehe oder ?
SLR McLaren
In dem Kreis steh Bl/R
Un das Kabel, was bei N abbiegt hat Bl da stehen.
Also ich verbinde das Blaue Kabel mit einem Schalter und auf der anderen Seite des schater machemich ein Kabel und löte es z.B. an das chassis oder an den Motorblock.
Dann müsste er doch ausgehe oder ?
SLR McLaren
Qualität zu kaufen ist die Beste Art des Sparens.
Honda GX 620 wie ausschalten ?
nein, das Blau-Rote Kabel an den Schalter. Anderen Pol vom Schalter mit nem Kabelauge an den Motor schrauben.
- Dateianhänge
-
- 805467_BB_00_FB.EPS_250.jpg (4.91 KiB) 761 mal betrachtet
-
SLR McLaren
- Beiträge: 65
- Registriert: 04.12.2010, 13:52
- Wohnort: Frankfurt
Honda GX 620 wie ausschalten ?
Ah okey gut danke.
Dann habe ich alles verstanden und werde es dann mal so einbauen.
Danke für deine Hilfe!!
SLR McLaren
Dann habe ich alles verstanden und werde es dann mal so einbauen.
Danke für deine Hilfe!!
SLR McLaren
Qualität zu kaufen ist die Beste Art des Sparens.
Honda GX 620 wie ausschalten ?
Also lese noch einmal Deine Legende Bl heisst Black also schwarz.
Nach dem Schaltplan gehört der Motorausschalter zwischen Schwarz/Rot und Schwarz.
Schwarz ist in dem Fall Masse.
Prüfe mit einem Ohmmeter wie folgt:
eine Prüfspitze an Masse eine an das schwarze Kabel
Anzeige: 0,00 heisst Durchgang oder Masse
Nach dem Schaltplan gehört der Motorausschalter zwischen Schwarz/Rot und Schwarz.
Schwarz ist in dem Fall Masse.
Prüfe mit einem Ohmmeter wie folgt:
eine Prüfspitze an Masse eine an das schwarze Kabel
Anzeige: 0,00 heisst Durchgang oder Masse
-
SLR McLaren
- Beiträge: 65
- Registriert: 04.12.2010, 13:52
- Wohnort: Frankfurt
Honda GX 620 wie ausschalten ?
Ne, dass kann nicht sein, dass er zwischen rot und Schwarz kommt.
Aber du hast Recht mit BL das ist schwarz. Das habe ich nicht nachgeschaut.
Ich habe den Schaltplan mit seinen richtigen Farben makiert.
Ich habe alle angemalt, die in der Nähe sind, um wirklich alle Missverständnisse vorzubeugen.
Also unten ist nur schwarz. Wo das Rote Kabel hingeht weiß ich nicht.
SLR McLaren
Aber du hast Recht mit BL das ist schwarz. Das habe ich nicht nachgeschaut.
Ich habe den Schaltplan mit seinen richtigen Farben makiert.
Ich habe alle angemalt, die in der Nähe sind, um wirklich alle Missverständnisse vorzubeugen.
Also unten ist nur schwarz. Wo das Rote Kabel hingeht weiß ich nicht.
SLR McLaren
- Dateianhänge
-
- Schaltplan 1.jpg (101.06 KiB) 756 mal betrachtet
Qualität zu kaufen ist die Beste Art des Sparens.